首页
伤感说说
动漫配图
心情说说
抖音文案
伤感图片
伤感说说:
伤感的句子说说心情
空间说说
心情说说
爱情说说
女生伤感说说
人生感悟
心情不好的说说
说说带图片
关于生活的说说
说说心情短语
qq空间说说带图片
个性说说
励志名言
一句话经典语录
感悟人生的经典句子
短句吧
情感故事
抖音文案
伤感图片:
伤感图片带字
非主流伤感图片
唯美伤感图片
女生伤感图片
唯美意境图片
悲伤的图片
唯美意境伤感图片
只有字的伤感图片
说说图片
伤心的图片
美甲图片
图片大全
情感图片
微信头像男
动态壁纸
动漫配图
伤感图片
首页
>
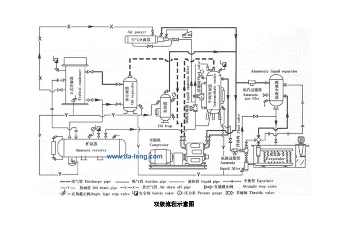
氨制冷系统图
氨制冷系统图,制冷系统图
氨--水吸收式制冷机
氨制冷循环系统工艺流程
氨制冷循环系统工艺流程图docx2页
氨制冷系统原理图
制冷机房系统图
更多推荐
制冷系统图
制冷系统简图
氨制冷系统原理图
制冷系统示意图
冷库制冷系统
冷库制冷系统示意图
制冷系统结构图
冷库制冷系统原理图
制冷系统原理图
冷库制冷系统流程图
制冷系统流程图
氟冷库制冷系统原理图
制冷系统
制冷系统原理
空调制冷系统
空调制冷系统原理图
冷库制冷系统氟利昂
氟利昂制冷系统原理图
制冷系统的工作原理图
冰箱原理图制冷系统
制冷系统工作原理
复叠式制冷系统原理图
制冷系统的四大部件