首页
伤感说说
动漫配图
心情说说
抖音文案
伤感图片
伤感说说:
伤感的句子说说心情
空间说说
心情说说
爱情说说
女生伤感说说
人生感悟
心情不好的说说
说说带图片
关于生活的说说
说说心情短语
qq空间说说带图片
个性说说
励志名言
一句话经典语录
感悟人生的经典句子
短句吧
情感故事
抖音文案
伤感图片:
伤感图片带字
非主流伤感图片
唯美伤感图片
女生伤感图片
唯美意境图片
悲伤的图片
唯美意境伤感图片
只有字的伤感图片
说说图片
伤心的图片
美甲图片
图片大全
情感图片
微信头像男
动态壁纸
动漫配图
伤感图片
首页
>
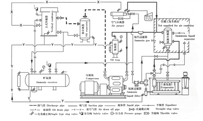
氨制冷系统图
氨制冷系统图,制冷系统图
氨制冷机组冷却水系统图
氨制冷循环系统工艺流程
双级压缩一级节流氨制冷流程图
各种制冷系统原理图,动图系列!
氨机房制冷系统原理图
更多推荐
制冷系统图
制冷系统简图
氨制冷系统原理图
制冷系统示意图
冷库制冷系统
冷库制冷系统示意图
制冷系统结构图
冷库制冷系统原理图
制冷系统原理图
冷库制冷系统流程图
制冷系统流程图
氟冷库制冷系统原理图
制冷系统
制冷系统原理
空调制冷系统
空调制冷系统原理图
冷库制冷系统氟利昂
氟利昂制冷系统原理图
制冷系统的工作原理图
冰箱原理图制冷系统
制冷系统工作原理
复叠式制冷系统原理图
制冷系统的四大部件