首页
伤感说说
动漫配图
心情说说
抖音文案
伤感图片
伤感说说:
伤感的句子说说心情
空间说说
心情说说
爱情说说
女生伤感说说
人生感悟
心情不好的说说
说说带图片
关于生活的说说
说说心情短语
qq空间说说带图片
个性说说
励志名言
一句话经典语录
感悟人生的经典句子
短句吧
情感故事
抖音文案
伤感图片:
伤感图片带字
非主流伤感图片
唯美伤感图片
女生伤感图片
唯美意境图片
悲伤的图片
唯美意境伤感图片
只有字的伤感图片
说说图片
伤心的图片
美甲图片
图片大全
情感图片
微信头像男
动态壁纸
动漫配图
伤感图片
首页
>
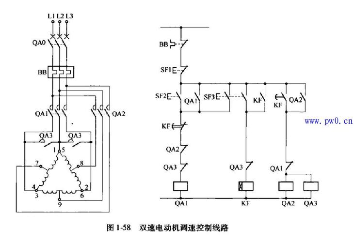
双速电路图
双速电路图,双速电机电路图
双速电动机yy接法控制电路
双速电机继电器回路控制图?
双速电机调速控制线路图
双速电机控制电路图
按钮控制的双速电动机控制线路
更多推荐
双速电机电路图
双速电机高低速电路图
双速电动机控制电路图
电路图
双速电机接线图
双速电机接线图原理图
电路系统图
双速电机
双速电机实物接线图
双速电机原理
双速电机接线
双速电机控制原理图
电机正反转控制电路图
双速电机9根线接线图
双速风机接线图
双速电机控制
双速电机铭牌
双速开关高低速接线图
电路
整流电路
控制电路
双速电机工作原理
双速电机怎么接线
逆变电路
简单电路
双速风机工作原理图
晶振电路
全波整流电路
双速电机6头380v接线图
双速风机