欧姆龙plc外部接线图,欧姆龙cp1h接线图
欧姆龙plc伺服控制指令问题?

广州供应全新原装欧姆龙plc cp1e-e20dr-a-ch 继电器输出 20点
plc外部接线图是怎么样的?主要是输出和输入连线是怎么个概念?
欧姆龙plc cp1h系列的高速计数输入怎么用的 也就是接

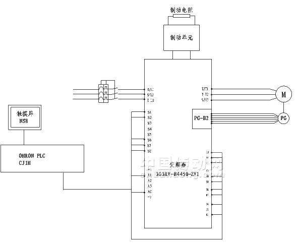
欧姆龙3g3rv-b4450-zv1通用变频器可实现平稳操作和精确控制,使电动机
- 欧姆龙cp1h接线图
- 欧姆龙plccp1h接线
- cp1h欧姆龙plc接线图
- 欧姆龙plc接线图详解
- 欧姆龙cp1e接线图
- 欧姆龙plc接线图实物图
- 欧姆龙plc完整接线图
- 欧姆龙CP1L接线图
- 欧姆龙plc接线
- 欧姆龙cp1eplc接线图
- 欧姆龙plc接线图
- 欧姆龙plc接线端子图
- 欧姆龙plc怎么接线
- 三菱plc外部接线图图解
- plc外部接线图
- 西门子plc外部接线图
- 欧姆龙plccp1e
- 三菱plc外部接线图
- 欧姆龙接线图
- 怎样看懂plc外部接线图
- 欧姆龙plc梯形图实例
- 欧姆龙plc指令表图
- 欧姆龙plc梯形图
- 欧姆龙plc
- plc接线图接近开关
- 欧姆龙plc图片
- 西门子plc接线图解
- 欧姆龙plc型号图片
- 欧姆龙plc型号大全
- plc接线图实物图详解
