首页
伤感说说
动漫配图
心情说说
抖音文案
伤感图片
伤感说说:
伤感的句子说说心情
空间说说
心情说说
爱情说说
女生伤感说说
人生感悟
心情不好的说说
说说带图片
关于生活的说说
说说心情短语
qq空间说说带图片
个性说说
励志名言
一句话经典语录
感悟人生的经典句子
短句吧
情感故事
抖音文案
伤感图片:
伤感图片带字
非主流伤感图片
唯美伤感图片
女生伤感图片
唯美意境图片
悲伤的图片
唯美意境伤感图片
只有字的伤感图片
说说图片
伤心的图片
美甲图片
图片大全
情感图片
微信头像男
动态壁纸
动漫配图
伤感图片
首页
>
高低速原理图
高低速原理图,高低速变速箱原理图
双速风机消防控制原理图免费下载
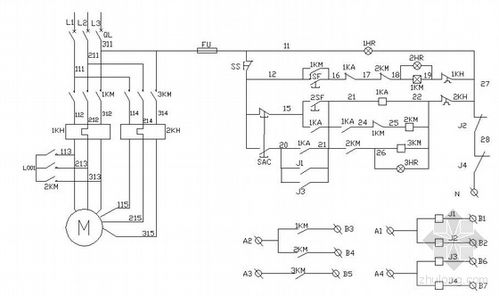
求 双速交流异步电动机自动变速控制电路的工作原理,请详细解答,在线
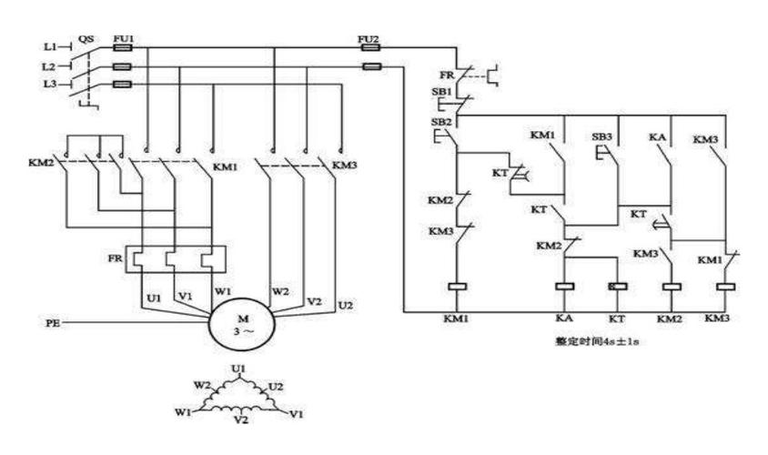
高低速风机接线图
高低速电机接线图
我们可以通过3个接触器实现高低速切换.
更多推荐
高低速变速箱原理图
高低速风机原理图
高低速电机原理图
原理图工作原理
电机双速高低速原理图
高低速接线图
高低速风机控制原理图
电机高低速控制原理图
高低速电机接线图原理
双速电机高低速电路图
高低速接线图实物
原理图
液压原理图
双速开关高低速接线图
鼓刹原理图
双速电机高低速接线图
原理图实物
高低速风机接线图
高低速开关接线图
简单原理图
ad原理图
双速电机原理图
双速电机接线图原理图
高低速电机
电气原理图
高低速风机
单片机原理图
高低速风机接线实物图
高低速电机实物接线图
pcb原理图