首页
伤感说说
动漫配图
心情说说
抖音文案
伤感图片
伤感说说:
伤感的句子说说心情
空间说说
心情说说
爱情说说
女生伤感说说
人生感悟
心情不好的说说
说说带图片
关于生活的说说
说说心情短语
qq空间说说带图片
个性说说
励志名言
一句话经典语录
感悟人生的经典句子
短句吧
情感故事
抖音文案
伤感图片:
伤感图片带字
非主流伤感图片
唯美伤感图片
女生伤感图片
唯美意境图片
悲伤的图片
唯美意境伤感图片
只有字的伤感图片
说说图片
伤心的图片
美甲图片
图片大全
情感图片
微信头像男
动态壁纸
动漫配图
伤感图片
首页
>
福田货车保险丝盒图解
福田货车保险丝盒图解,福田时代保险丝盒图解
各车型保险丝盒图解详细说明第二弹含11款车型
电器盒 保险盒 福田雷沃欧豹电器盒 拖拉机配件 拖拉机保险片盒
金杯海狮,中顺,福田,金龙海狮保险丝盒盖 手刹柄在方向盘下面
中央电器盒,15路保险盒,福田拖拉机电器盒,雷沃800电器盒
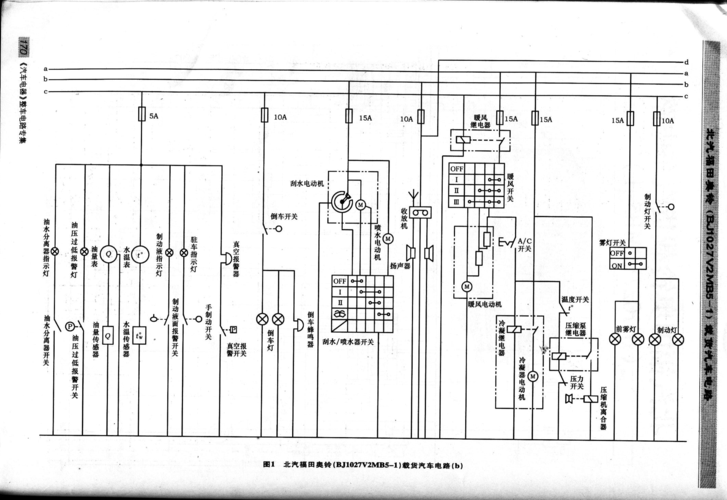
福田奥铃载货汽车电路图
更多推荐
福田时代保险丝盒图解
福田小货车保险丝盒
福田货车保险丝位置图
欧马可保险丝电路图
福田时代保险盒对照表
福田欧马可保险盒图解
欧曼保险盒图
福田轻卡保险丝盒图解
货车保险丝位置示意图
福田gtl保险丝盒图解
福田风景保险丝盒图片
欧曼est保险丝对照表图
欧曼gtl保险丝位置图
时代福田保险盒说明图
福田保险盒电路图
福田奥铃保险丝对照图
欧马可s3保险丝盒图解
欧曼保险丝对照表图
福田时代轻卡保险丝图
福田m2保险盒图解
福田祥菱保险丝盒图解
福田货车保险丝明细图
福田保险丝盒图解
福田奥铃电路保险图
解放货车保险丝盒图解
福田奥铃保险丝盒图解
跃进货车保险丝盒图解
福田驭菱保险丝盒图解
东风货车保险丝盒图解
福田萨普保险丝盒图解