首页
伤感说说
动漫配图
心情说说
抖音文案
伤感图片
伤感说说:
伤感的句子说说心情
空间说说
心情说说
爱情说说
女生伤感说说
人生感悟
心情不好的说说
说说带图片
关于生活的说说
说说心情短语
qq空间说说带图片
个性说说
励志名言
一句话经典语录
感悟人生的经典句子
短句吧
情感故事
抖音文案
伤感图片:
伤感图片带字
非主流伤感图片
唯美伤感图片
女生伤感图片
唯美意境图片
悲伤的图片
唯美意境伤感图片
只有字的伤感图片
说说图片
伤心的图片
美甲图片
图片大全
情感图片
微信头像男
动态壁纸
动漫配图
伤感图片
首页
>
单开双控开关电路图
单开双控开关电路图,二控二灯实物接线图解
零火线双控开关接线图-两根线怎么接单控开关
从下图中我们可以看出一开双控开关是怎么放线的,电箱里面穿
单联双控也叫单开双控开关
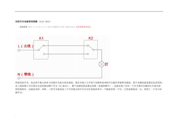
双控开关电路原理图解
单开双控_一开五孔,单开五孔双控插座开关接线方法图解,和单开双控
更多推荐
二控二灯实物接线图解
单开双控接线图图
单开双控开关原理图
单开双控穿几根线图
一灯两开关接线图
单开双控开关 线路图
单开双控开关面板
一开双控开关接线图解
单开双控开关怎么接线
一开双控开关原理图
单开双控灯接线图
床头双控开关接线图
单开双控开关示意图
一开双控开关图片
双控开关电路图
单开双控开关图片
单开双控开关接线图解
一开双控开关接线图
双联双控开关接线图
双开双控开关怎么接线
双控开关接线图实物图
双开双控开关
单联双控开关接线图
双控开关接线图
开关电源电路图及原理
一开多控开关接线图
一开双控开关
单联双控开关
双控开关接线图家用
双联双控开关