首页
伤感说说
动漫配图
心情说说
抖音文案
伤感图片
伤感说说:
伤感的句子说说心情
空间说说
心情说说
爱情说说
女生伤感说说
人生感悟
心情不好的说说
说说带图片
关于生活的说说
说说心情短语
qq空间说说带图片
个性说说
励志名言
一句话经典语录
感悟人生的经典句子
短句吧
情感故事
抖音文案
伤感图片:
伤感图片带字
非主流伤感图片
唯美伤感图片
女生伤感图片
唯美意境图片
悲伤的图片
唯美意境伤感图片
只有字的伤感图片
说说图片
伤心的图片
美甲图片
图片大全
情感图片
微信头像男
动态壁纸
动漫配图
伤感图片
首页
>
漏电保护开关原理
漏电保护开关原理,漏电保护器怎么接
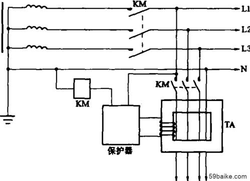
电流型漏电保护器工作原理图
漏电保护原理
漏电保护器接线图原理漏电保护器接线方法三相漏电断路器接线方法详解
三相漏电保护器原理 -解决方案-华强电子网
家用漏电保护器上利用"剩余动作电流"原理派生过压过载保护功能.
更多推荐
漏电保护器怎么接
漏电保护器原理
漏电保护器原理图解
漏电保护原理
漏电保护开关接线
漏电保护开关型号
漏电保护开关插座
单极漏电保护开关
漏电保护开关图片
漏电保护开关符号
梅兰日兰漏电保护开关
漏电保护开关接线图
德力西漏电保护开关
3p带漏电保护开关
漏电保护继电器
漏电保护器工作原理
漏电保护开关怎么接线
三相四线漏电保护开关
漏电保护装置
漏电保护插座
漏电保护
漏电保护插头
漏电保护器接线图
公牛漏电保护插头
热水器漏电保护插头
漏电保护器怎么接线
漏电保护电气图中符号
正规漏电开关接线图
漏电保护器图片
漏电保护器正确接线图