首页
伤感说说
动漫配图
心情说说
抖音文案
伤感图片
伤感说说:
伤感的句子说说心情
空间说说
心情说说
爱情说说
女生伤感说说
人生感悟
心情不好的说说
说说带图片
关于生活的说说
说说心情短语
qq空间说说带图片
个性说说
励志名言
一句话经典语录
感悟人生的经典句子
短句吧
情感故事
抖音文案
伤感图片:
伤感图片带字
非主流伤感图片
唯美伤感图片
女生伤感图片
唯美意境图片
悲伤的图片
唯美意境伤感图片
只有字的伤感图片
说说图片
伤心的图片
美甲图片
图片大全
情感图片
微信头像男
动态壁纸
动漫配图
伤感图片
首页
>
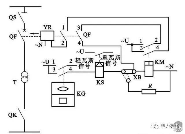
变压器瓦斯保护原理图
变压器瓦斯保护原理图,变压器瓦斯保护原理
变压器出现故障很危险!快来看这些继电保护方法详解
一般情况下,要是油浸式变压器容量高于800 kv·a都要安装瓦斯保护
变压器纵差保护零序过流保护等部分高压二次回路介绍
网易首页>网易号>正文申请入驻> 3,双绕组变压器纵差保护单线原理及
变压器纵差保护零序过流保护等部分高压二次回路介绍
更多推荐
变压器瓦斯保护原理
变压器瓦斯继电器图片
变压器原理图
变压器瓦斯继电器
电流保护原理图
变压器原理
变压器差动保护
原理图工作原理
瓦斯继电器图片图解
瓦斯继电器实物接线图
锂电池保护板原理图
变压器继电器
变压器实物接线图
瓦斯保护
微机保护原理图
升压变压器
变压器结构图解
里奇电池保护板原理图
48v保护板13串原理图
手机电池保护板原理图
变压器图片
48v锂电池保护板原理图
变压器
双速电机接线图原理图
液压原理图
瓦斯继电器
整流变压器
三相变压器
变压器线圈
pcb原理图