首页
伤感说说
动漫配图
心情说说
抖音文案
伤感图片
伤感说说:
伤感的句子说说心情
空间说说
心情说说
爱情说说
女生伤感说说
人生感悟
心情不好的说说
说说带图片
关于生活的说说
说说心情短语
qq空间说说带图片
个性说说
励志名言
一句话经典语录
感悟人生的经典句子
短句吧
情感故事
抖音文案
伤感图片:
伤感图片带字
非主流伤感图片
唯美伤感图片
女生伤感图片
唯美意境图片
悲伤的图片
唯美意境伤感图片
只有字的伤感图片
说说图片
伤心的图片
美甲图片
图片大全
情感图片
微信头像男
动态壁纸
动漫配图
伤感图片
首页
>
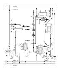
精馏塔CAD
精馏塔CAD,精馏塔cad图
如何设计精馏塔?如何改进与优化?
如何调节精馏塔的工艺参数?
动图 视频=全面的精馏塔与塔板的结构,原理及操作
本书主要介绍了板式精馏塔的设计计算,并就有关流程方案的确定以及
各式反应塔基础知识汇总(板式塔 填料塔 精馏塔 吸收塔 萃取塔……)
更多推荐
精馏塔cad图
精馏塔cad高清图
板式精馏塔cad图
精馏塔塔板
精馏塔CAD图
精馏塔的设计
精馏塔
cad画精馏塔图步骤
精馏塔简图
筛板精馏塔
精馏塔装配图
精馏塔简易
精馏塔设计图
小型精馏塔
化工设计精馏塔cad图
精馏塔结构图
精馏塔设备图
精馏塔图片
精馏塔流程图
精馏塔动画
精馏塔的基本结构
精馏塔工艺流程
板式精馏塔图片
精馏塔结构示意图
精馏塔装配图高清
精馏塔工艺流程图
板式精馏塔结构图
精馏塔的工作原理
板式精馏塔装配图清晰
板式精馏塔详细结构图