首页
伤感说说
动漫配图
心情说说
抖音文案
伤感图片
伤感说说:
伤感的句子说说心情
空间说说
心情说说
爱情说说
女生伤感说说
人生感悟
心情不好的说说
说说带图片
关于生活的说说
说说心情短语
qq空间说说带图片
个性说说
励志名言
一句话经典语录
感悟人生的经典句子
短句吧
情感故事
抖音文案
伤感图片:
伤感图片带字
非主流伤感图片
唯美伤感图片
女生伤感图片
唯美意境图片
悲伤的图片
唯美意境伤感图片
只有字的伤感图片
说说图片
伤心的图片
美甲图片
图片大全
情感图片
微信头像男
动态壁纸
动漫配图
伤感图片
首页
>
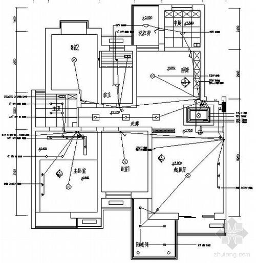
三室两厅电路排线图
三室两厅电路排线图,三室两厅两卫户型图
一套三室两厅样板房装修电气图纸
三室两厅/开关插座布置与说明
三室两厅装修电路图
阅读 (5814) 转载 举报/意见 前一篇: 电路设计代号
100平改水电一般多少钱 三室一厅电路排线图
更多推荐
三室两厅两卫户型图
户型设计图三室两厅
三室两厅平面图
三室两厅户型图
三室两厅两卫
三室两厅两卫装修实景
两室改三室效果图
家装电路布线图
三室两厅
三室两厅最好的户型图
三室两厅简装
三室两厅一卫户型图片
装修三室两厅
三室两厅一卫一厨装修
三室两厅样板房
家庭电路安装走线图
网线水晶头排线图片
二室改三室最佳效果图
欧式装修风格三室两厅
90平米两室改三室案例
自锁电路实物接线图
水晶头排线图
120平三室两厅简约装修
网线排线
三室一厅装修
三室一厅
网线排线顺序
电机正反转控制电路图
普通网线水晶头排线
网线水晶头排线