首页
伤感说说
动漫配图
心情说说
抖音文案
伤感图片
伤感说说:
伤感的句子说说心情
空间说说
心情说说
爱情说说
女生伤感说说
人生感悟
心情不好的说说
说说带图片
关于生活的说说
说说心情短语
qq空间说说带图片
个性说说
励志名言
一句话经典语录
感悟人生的经典句子
短句吧
情感故事
抖音文案
伤感图片:
伤感图片带字
非主流伤感图片
唯美伤感图片
女生伤感图片
唯美意境图片
悲伤的图片
唯美意境伤感图片
只有字的伤感图片
说说图片
伤心的图片
美甲图片
图片大全
情感图片
微信头像男
动态壁纸
动漫配图
伤感图片
首页
>
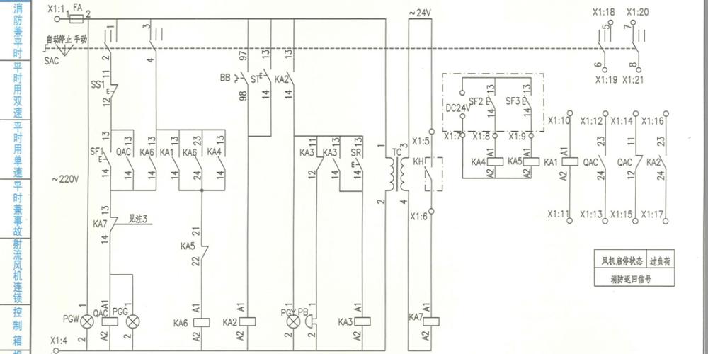
双速排烟排风机电路图
双速排烟排风机电路图,开关电源电路图及原理
防排烟风机控制箱具备的基本功能如下:拥有二次保护电路
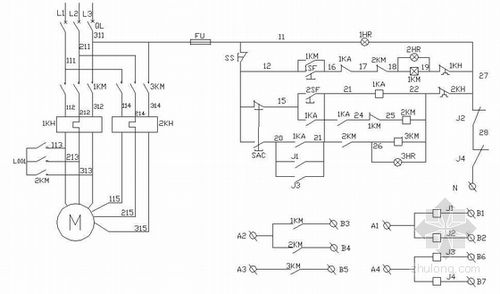
消防排烟风机控制电路图分析
双速风机控制箱高低速消防排烟排风24v防火阀联动单双
1 编制说明 3 风机控制方案选择表 7 排烟(加压送风)风机电路图 排烟
消防风机原理图
更多推荐
开关电源电路图及原理
电路图图解
电路图讲解和实物图
互锁电路图
电路图
并联电路图
电路图实物
串联电路图
正反转控制电路图
简单电路图
最简单10个电路图
点动控制电路图
电路图入门
自锁电路图
电路图设计
星三角降压启动电路图
装修电路图
电路图基础知识入门
电路图符号大全
初中电路图
教你三步看懂电路图
电路图怎么画