首页
伤感说说
动漫配图
心情说说
抖音文案
伤感图片
伤感说说:
伤感的句子说说心情
空间说说
心情说说
爱情说说
女生伤感说说
人生感悟
心情不好的说说
说说带图片
关于生活的说说
说说心情短语
qq空间说说带图片
个性说说
励志名言
一句话经典语录
感悟人生的经典句子
短句吧
情感故事
抖音文案
伤感图片:
伤感图片带字
非主流伤感图片
唯美伤感图片
女生伤感图片
唯美意境图片
悲伤的图片
唯美意境伤感图片
只有字的伤感图片
说说图片
伤心的图片
美甲图片
图片大全
情感图片
微信头像男
动态壁纸
动漫配图
伤感图片
首页
>
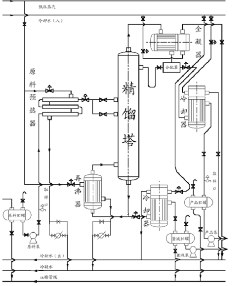
精馏塔流程图
精馏塔流程图,精馏工艺流程图
苯-甲苯精馏分离流程图工艺流程图cad图纸
精馏塔工艺流程图.
精馏塔工艺流程图
href="#" data-lemmaid="9173328">工艺流程 /a>的图样称为化工工艺图
图1-1 精馏过程流程图 2.2 工艺参数选择
更多推荐
精馏工艺流程图
乙醇水精馏塔流程图
精馏塔工艺图
板式精馏塔流程图
精馏塔dcs图
精馏塔工艺流程图
精馏塔工艺流程
精馏塔设备图
精馏塔结构图
精馏塔装配图
精馏装置最简流程图
精馏塔简图
精馏塔设计图
精馏塔图片
精馏塔塔板
甲醇精馏塔工艺流程图
精馏塔结构示意图
精馏塔简易
精馏塔
筛板精馏塔
精馏塔cad图
板式精馏塔结构图
精馏塔装配图高清
小型精馏塔
精馏塔的设计
精馏塔动画
精馏塔的基本结构
程序流程图
精馏塔的工作原理
精馏塔工作原理动画图