首页
伤感说说
动漫配图
心情说说
抖音文案
伤感图片
伤感说说:
伤感的句子说说心情
空间说说
心情说说
爱情说说
女生伤感说说
人生感悟
心情不好的说说
说说带图片
关于生活的说说
说说心情短语
qq空间说说带图片
个性说说
励志名言
一句话经典语录
感悟人生的经典句子
短句吧
情感故事
抖音文案
伤感图片:
伤感图片带字
非主流伤感图片
唯美伤感图片
女生伤感图片
唯美意境图片
悲伤的图片
唯美意境伤感图片
只有字的伤感图片
说说图片
伤心的图片
美甲图片
图片大全
情感图片
微信头像男
动态壁纸
动漫配图
伤感图片
首页
>
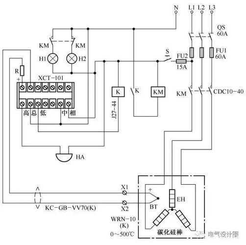
加热台温控器接线图
加热台温控器接线图,快餐保温台接线图
温控仪表怎么和温度探头,加热管接线|详细步骤带你学习
温控器的应用案例
温控器接线图
温控器接线图
温控器的接线图和原理图
更多推荐
快餐保温台接线图
保温台温控器接线图解
加热台
热水器温控器接线图
自动控温加热器
220v温控器怎么接线图
220v保温台接线图
保温菜台温控器接线图
电加热温控器接线图
保温餐台温控器接线图
加热温控器接线实物图
温控器与接触器接线图
保温台温控器220接线图
可调温度温控器接线图
温控器控制可控硅加热
电热水温控器接线图解
温控器怎么接线图
温控器接线图
冰箱温控器接线图
温控器开关接线图
保温台加热管接线图
智能温控器接线图
地暖温控器接线图
温控器怎么接线
温控器接线
温控器接线图及原理
冰箱温控器三端接线图
地暖温控器实物接线图
380v温控器接线图
可调温度控制器接线图