首页
伤感说说
动漫配图
心情说说
抖音文案
伤感图片
伤感说说:
伤感的句子说说心情
空间说说
心情说说
爱情说说
女生伤感说说
人生感悟
心情不好的说说
说说带图片
关于生活的说说
说说心情短语
qq空间说说带图片
个性说说
励志名言
一句话经典语录
感悟人生的经典句子
短句吧
情感故事
抖音文案
伤感图片:
伤感图片带字
非主流伤感图片
唯美伤感图片
女生伤感图片
唯美意境图片
悲伤的图片
唯美意境伤感图片
只有字的伤感图片
说说图片
伤心的图片
美甲图片
图片大全
情感图片
微信头像男
动态壁纸
动漫配图
伤感图片
首页
>
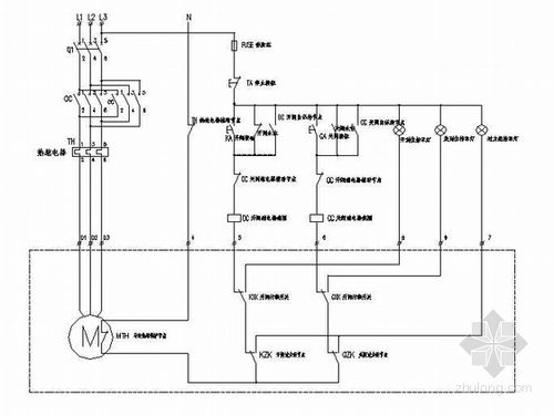
电动阀门控制电路图
电动阀门控制电路图,电动阀门电路图讲解
电动阀门接线说明及控制方式
阀门电动装置控制实物图和控制原理图
定做不锈钢电动阀门执行器控制柜控制箱启闭机配电箱plc控制箱
电动阀门控制箱接线图_电动阀门控制电路图
电动阀控制原理图
更多推荐
电动阀门电路图讲解
电动阀门控制接线图
电动阀门控制原理图
点动控制电路图
电动阀门控制箱接线图
电动阀门控制器
电动阀门控制箱
电机正反转控制电路图
电动阀门接线图
电动阀门接线图解
正反转控制电路图
电动阀门实物接线图
电动阀门示意图
电动阀门接线图说明
电动阀门原理图讲解
220v电动阀门接线图
电动阀门执行器接线图
电动阀门接线
电路图图解
电路图入门
开关电源电路图及原理
电动阀门安装示意图
电动阀门安装图片
电路图讲解和实物图
电动阀门图片
电动阀门结构图及原理
电路图
电动阀门
互锁电路图
电动阀门执行器