首页
伤感说说
动漫配图
心情说说
抖音文案
伤感图片
伤感说说:
伤感的句子说说心情
空间说说
心情说说
爱情说说
女生伤感说说
人生感悟
心情不好的说说
说说带图片
关于生活的说说
说说心情短语
qq空间说说带图片
个性说说
励志名言
一句话经典语录
感悟人生的经典句子
短句吧
情感故事
抖音文案
伤感图片:
伤感图片带字
非主流伤感图片
唯美伤感图片
女生伤感图片
唯美意境图片
悲伤的图片
唯美意境伤感图片
只有字的伤感图片
说说图片
伤心的图片
美甲图片
图片大全
情感图片
微信头像男
动态壁纸
动漫配图
伤感图片
首页
>
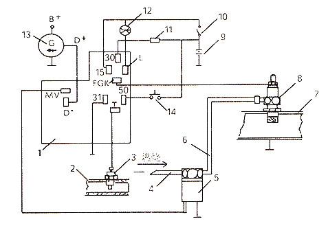
柴油车预热塞电路图
柴油车预热塞电路图,柴油车预热系统电路图
分析柴油发动机几种典型预热系统
柴油发电机组火焰预热装置原理
柴油车预热塞坏了的表现,柴油车预热塞多久更换
cn101532457a_柴油发动机多燃油火焰预热塞电子智能控制冷起动装置
解放ca1110pk2l2型柴油车预热器不工作
更多推荐
柴油车预热系统电路图
江铃宝典预热器线路图
预热控制器接线图
柴油车预热器有几种
柴油车电路图讲解
长城风骏5预热电路图
预热控制器原理图
柴油预热警示灯
预热开关标志图片
柴油车预热塞
柴油机预热塞安装图片
预热塞电路图
预热继电器工作原理图
五十铃预热控制电路图
预热继电器线路图
预热继电器接线图
启动预热继电器接线图
柴油车预热器安装图
柴油机预热塞安装教程
预热塞控制器线路图
预热定时器12v接线图
电喷柴油车电路图
柴油车整车电路图讲解
柴油车启动电路图
电喷柴油车柴油加热器
柴油电喷启动电路图
学看柴油电喷电路图
柴油车钥匙开关电路图
柴油车全车线路图
柴油车预热指示灯图标