首页
伤感说说
动漫配图
心情说说
抖音文案
伤感图片
伤感说说:
伤感的句子说说心情
空间说说
心情说说
爱情说说
女生伤感说说
人生感悟
心情不好的说说
说说带图片
关于生活的说说
说说心情短语
qq空间说说带图片
个性说说
励志名言
一句话经典语录
感悟人生的经典句子
短句吧
情感故事
抖音文案
伤感图片:
伤感图片带字
非主流伤感图片
唯美伤感图片
女生伤感图片
唯美意境图片
悲伤的图片
唯美意境伤感图片
只有字的伤感图片
说说图片
伤心的图片
美甲图片
图片大全
情感图片
微信头像男
动态壁纸
动漫配图
伤感图片
首页
>
奥氏气体分析仪
奥氏气体分析仪,气体分析仪
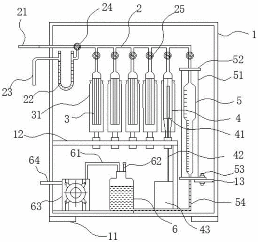
一种奥氏气体分析仪的制作方法
1904奥氏气体分析器 - 奥氏气体分析仪 - 北京凯兴德茂仪器设备有限
1904奥氏气体分析器 - 奥氏气体分析仪 - 北京凯兴
xh-1901奥氏气体分析仪 气体分析器奥氏三管气体分析器梳形管量气管
奥氏气体分析仪
更多推荐
气体分析仪
光谱气体分析仪
小型气体分析仪
激光气体分析仪
人体成分分析仪
煤粉仓气体分析仪
西门子气体分析仪
苍蝇小型气体分析仪
气体分析仪取样探头
小型气体分析仪图片
烟气分析仪
neo激光气体分析仪
西门子激光气体分析仪
傅立叶红外气体分析仪
氧分析仪
色谱分析仪
工业分析仪
尾气分析仪
分析仪
碳硫分析仪
cod分析仪
紫外分析仪
热分析仪
振动分析仪
微量元素分析仪
便携式微量氧分析仪
奥氏小体
荧光分析仪