首页
伤感说说
动漫配图
心情说说
抖音文案
伤感图片
伤感说说:
伤感的句子说说心情
空间说说
心情说说
爱情说说
女生伤感说说
人生感悟
心情不好的说说
说说带图片
关于生活的说说
说说心情短语
qq空间说说带图片
个性说说
励志名言
一句话经典语录
感悟人生的经典句子
短句吧
情感故事
抖音文案
伤感图片:
伤感图片带字
非主流伤感图片
唯美伤感图片
女生伤感图片
唯美意境图片
悲伤的图片
唯美意境伤感图片
只有字的伤感图片
说说图片
伤心的图片
美甲图片
图片大全
情感图片
微信头像男
动态壁纸
动漫配图
伤感图片
首页
>
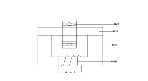
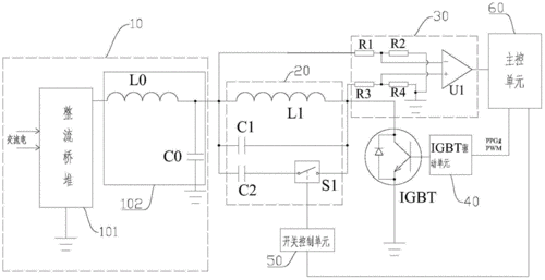
轴承加热器电路图
轴承加热器电路图,轴承加热器原理电路图
简易轴承加热器的制作
电磁加热装置及其控制方法和控制电路制造方法及图纸
一种一体多功能浴用加热器制造技术,多功能轴承加热器
感应轴承加热器
轴承加热器方案设计
更多推荐
轴承加热器原理电路图
轴承加热器电路接线图
轴承加热器接线图
轴承加热器图解
轴承加热器电气原理图
轴承加热器图片
轴承加热器
轴承加热器使用
轴承加热器控制板
SKF轴承加热器
电磁炉改轴承加热器
大型轴承加热器
联轴器加热器
轴承内圈感应加热器
轴承加热器测温探头
电机壳加热器
轴承加热器型号及规格
轴承加热器泰州_力霸
加热器图片
导热油加热器
轴承加热器泰州力霸厂
电路图
管道加热器
防爆加热器
加热器
小型加热器
蒸汽加热器
电路图入门
ptc加热器
感应加热器制作