首页
伤感说说
动漫配图
心情说说
抖音文案
伤感图片
伤感说说:
伤感的句子说说心情
空间说说
心情说说
爱情说说
女生伤感说说
人生感悟
心情不好的说说
说说带图片
关于生活的说说
说说心情短语
qq空间说说带图片
个性说说
励志名言
一句话经典语录
感悟人生的经典句子
短句吧
情感故事
抖音文案
伤感图片:
伤感图片带字
非主流伤感图片
唯美伤感图片
女生伤感图片
唯美意境图片
悲伤的图片
唯美意境伤感图片
只有字的伤感图片
说说图片
伤心的图片
美甲图片
图片大全
情感图片
微信头像男
动态壁纸
动漫配图
伤感图片
首页
>
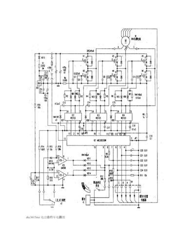
雅迪电动车最全电路图
雅迪电动车最全电路图,电动车真实接线路图
雅迪电动车控制器的接线图大全
雅迪电动车充电器电路图(高标牌)
电动车充电器电路图全集
电动车线路图
雅迪电动车充电器电路图(高标牌)
更多推荐
电动车真实接线路图
雅迪电动车线路图
雅迪60v电动车电路图
雅迪电动车电路图
电动车整车电路图
60v电动车电路图
雅迪电动车最新图片
电动车充电器电路图
电动车电路图
两轮电动车电路图
60v电动车充电器电路图
72v电动车充电器电路图
电动车全车线路图解
48v电动车充电器电路图
雅迪电动车图片
雅迪电动车控制器图解
雅迪电动车款图片
雅迪电动车所有车型
雅迪60v充电器电路图
雅迪电动车价格及图片
雅迪电动车
雅迪电动车最新款价格
雅迪电动车价格
雅迪电动车官网
1500元雅迪电动车
雅迪电动三轮车
雅迪电动车72v所有车型
72伏雅迪电动车价格
雅迪电动车2000元左右
60v电动车充电器原理图