首页
伤感说说
动漫配图
心情说说
抖音文案
伤感图片
伤感说说:
伤感的句子说说心情
空间说说
心情说说
爱情说说
女生伤感说说
人生感悟
心情不好的说说
说说带图片
关于生活的说说
说说心情短语
qq空间说说带图片
个性说说
励志名言
一句话经典语录
感悟人生的经典句子
短句吧
情感故事
抖音文案
伤感图片:
伤感图片带字
非主流伤感图片
唯美伤感图片
女生伤感图片
唯美意境图片
悲伤的图片
唯美意境伤感图片
只有字的伤感图片
说说图片
伤心的图片
美甲图片
图片大全
情感图片
微信头像男
动态壁纸
动漫配图
伤感图片
首页
>
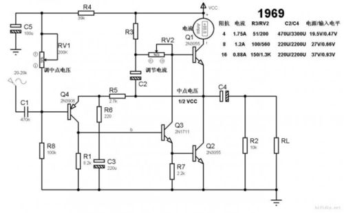
顶级的1969功放电路图
顶级的1969功放电路图,自制纯甲类功放电路图
1969甲类功放电路图
求教关于1969的
请大家来说说1969功放
关于1969电路图
最近淘友推荐了hood1969,试听之后让我放弃了对otl电路的偏见.
更多推荐
自制纯甲类功放电路图
50w纯甲类功放电路图
1969搭棚电路图
双电源供电功放电路图
3管1969电路图
1969搭棚功放电路图
1969电路图
1969功放电路图小甲
优秀纯甲类功放电路图
1969功放
1969功放电路图
1969功放电路图详解
1969功放电路
1969功放搭棚图
大功率1969功放电路图
甲类功放电路图
双电源1969功放电路
经典1969电路图
1969功放电路图6管
1969m功放电路图
1969甲类功放电路图
1969甲类功放电路
3ad50c功放电路图
850功放电路图
9014重低音功放电路图
低音炮专用功放电路图
顶级纯低音电路图
单端甲类功放电路图
2sk1530功放电路图
经典甲类功放电路图