首页
伤感说说
动漫配图
心情说说
抖音文案
伤感图片
伤感说说:
伤感的句子说说心情
空间说说
心情说说
爱情说说
女生伤感说说
人生感悟
心情不好的说说
说说带图片
关于生活的说说
说说心情短语
qq空间说说带图片
个性说说
励志名言
一句话经典语录
感悟人生的经典句子
短句吧
情感故事
抖音文案
伤感图片:
伤感图片带字
非主流伤感图片
唯美伤感图片
女生伤感图片
唯美意境图片
悲伤的图片
唯美意境伤感图片
只有字的伤感图片
说说图片
伤心的图片
美甲图片
图片大全
情感图片
微信头像男
动态壁纸
动漫配图
伤感图片
首页
>
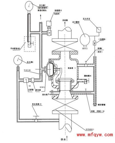
雨淋阀组安装示意图
雨淋阀组安装示意图,雨淋报警阀正规安装图
预作用报警阀组zsfyu消防报警阀预作用装置雨淋阀组dn
zsfm雨淋报警阀的雨淋阀配置及系统示意图
杠杆式雨淋报警阀示意图
雨淋阀组结构示意图分享展示
宁夏灭火系统-雨淋阀
更多推荐
雨淋报警阀正规安装图
雨淋阀组现场安装图
喷淋雨淋阀安装图
雨淋阀安装图
消防雨淋阀安装完整图
雨淋报警阀结构图
雨淋阀安装图图解
雨淋阀组组成部分
消防雨淋阀组安装图
雨淋阀工作原理
雨淋阀组图片
雨淋报警阀工作原理图
雨淋阀各部件名称图片
减压阀组安装示意图
三组滑轮组安装示意图
风撑安装示意图
ttu安装示意图
减压阀安装示意图
吊码安装示意图
各种床安装示意图
电磁阀安装示意图
减压阀组安装图
铝单板安装示意图
消防水泵安装示意图
水泵安装示意图
画架安装示意图
磁力锁安装示意图
稳压罐安装示意图
热水器安装示意图
纯水机安装示意图